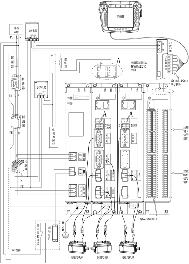
三轴注塑驱控一体化机械手控制系统-EC-S3,箱体整体外观接线说明:

注意:
1)用户需要自行评估IO电源是否超出标配50W,如超出,则需要自行更换大功率电源。
2)接线完成后手控器上出现的报警分有功能类和伺服报警类,操作办法如下。
功能类报警:注塑多轴机械手控制系统功能类报警及解决方法,伺服类报警:注塑多轴机械手控制系统驱控一体伺服类报警信息及解决方法
版权所有 © suncitygroup太阳集团(15vip-MACAU)官网-欢迎光临 版权声明
Copyright © 6108.vip. All Rights Reserved.
网站ICP备案号: 粤ICP备19106162号
技术支持:新新网络

